Built for engineers solving complex problems
Engineering teams in large organizations often have deep domain expertise, but limited time or capacity to build and maintain robust Python-based modeling tools.
This solution is designed for technical experts who want to turn internal knowledge, research, and guidelines into reliable, scalable modeling tools, without depending on black-box software or becoming full-time software developers.
The challenge: Internal knowledge, external limitations
During project development, accurate, location-specific loss factors are critical for yield estimation and design decisions. Yet many teams struggle to implement them consistently and transparently.
In many cases, there is no widely accepted model for specific loss factors, for example within PVSYST workflows. As a result, teams rely on Excel-based tools that are difficult to validate, hard to maintain, and prone to inconsistencies across projects and regions.
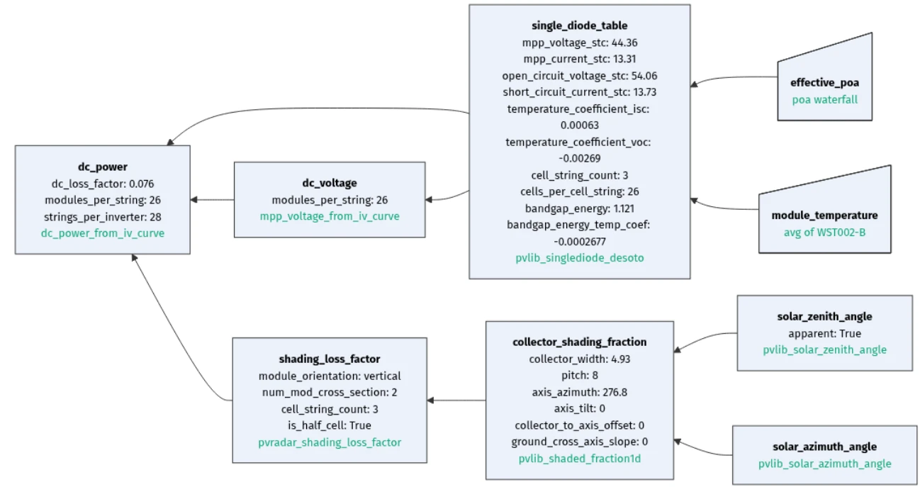
While Python and pvlib offer powerful building blocks, working with them from scratch requires significant effort. Engineers must navigate extensive documentation, source and preprocess meteorological data, handle unit conversions, time alignment, resampling, and build reusable logic on top. For teams without strong coding experience, this becomes a major barrier.
The outcome is familiar: internal expertise exists, but it is not systematically translated into reliable tools that can be used consistently across the organization.
Our solution: Turn expertise into reusable models
PVRADAR provides a structured modeling framework that allows engineering teams to build internal tools without starting from zero.
Instead of coding everything from scratch, you focus on modeling decisions and domain logic. pvlib models serve as a foundation, while your internal assumptions, parameters, and guidelines are layered on top in a controlled and transparent way. Historic meteorological data sources are already integrated, saving teams valuable time.
The framework lowers the technical threshold for model development, allowing non-expert programmers to contribute, while ensuring that results remain traceable, explainable, and defensible in internal reviews.

How it works: From assumptions to production-ready tools
1. Translate internal knowledge into models
Convert internal research, engineering guidelines, and expert assumptions into custom Python models, without requiring full software development expertise.
2. Build on pvlib, step by step
Start with standard pvlib components and progressively extend them with your own logic, parameters, and loss formulations as confidence grows.
3. Validate inputs with multiple data sources
Systematically source and compare meteorological data from multiple providers to validate assumptions and increase confidence in results. Unit conversions, timestamp alignment, and resampling are handled automatically.
4. Improve accuracy with ground measurements
Use internal measurement data, such as soiling sensors or site-specific observations, to parameterize models and reduce uncertainty in key loss factors.
5. Execute models anywhere, effortlessly
Run your internal tools for any location worldwide by simply changing coordinates. PVRADAR handles all required data retrieval and preprocessing in the background.
What you get: Consistent results, across teams and projects
- Full control over models, parameters, and assumptions, with no black boxes
- More accurate, location-specific loss factors for yield estimation and design decisions
- A lower barrier for engineers to apply internal knowledge consistently
- Alignment with company guidelines across regions, teams, and projects
- A robust Python-based toolbox that scales beyond spreadsheets



